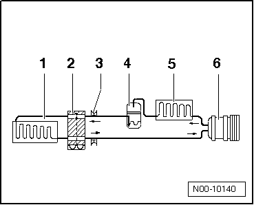
Volkswagen Touran Reparaturanleitung :: Aufbau des Kältemittelkreislaufes
Kältemittelkreislauf mit Expansionsventil und einem Verdampfer
| 3 - |
Ventil zum Absaugen, füllen und messen |
| 4 - |
Flüssigkeitsbehälter mit Trocknerbeutel / Trocknerpatrone |
 Hinweis
| Pfeile zeigen Fließrichtung des Kältemittels. |
|
|
|
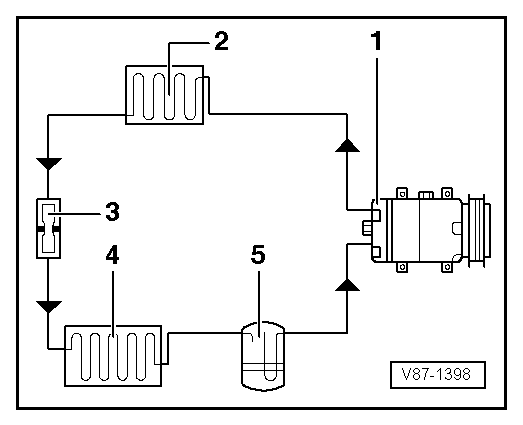
Kältemittelkreislauf mit Drossel und Auffangbehälter
| 5 - |
Auffangbehälter mit Trocknerbeutel |
 Hinweis
| Pfeile zeigen Fließrichtung des Kältemittels. |
|
|
|
Siehe auch:
Kraftbegrenzung des elektrischen Panorama-Ausstell- und
Schiebedachs und des Sonnenschutzrollos
Lesen
und beachten Sie zuerst die einleitenden Informationen und Sicherheitshinweise⇒Einleitung
zum Thema Die Kraftbegrenzung kann die Gefahr von Quetschverletzungen
beim Schließen des elektrischen Panorama-Ausstell- und Schiebedachs und des
Sonnenschutzrol ...
Getriebe einbauen
Hinweis
Die benötigten Spezialwerkzeuge entnehmen Sie dem
Arbeitsablauf "Getriebe ausbauen"
→ Kapitel.
Bitte beachten Sie folgende Aufstellung zum Thema -
"Getriebeöl pr&u ...