Volkswagen Touran Handbücher

Volkswagen Touran Reparaturanleitung :: Anschlussplan für Kühlmittelschläuche bei Fahrzeugen mit Zusatzheizung (Standheizung), Motorkennbuchstabe: AVQ, BKC und BLS

Volkswagen Touran Reparaturanleitung / Zusatzheizung / Einbindung der Zusatzheizung Thermo Top V in den Kühlmittelkreislauf / Anschlussplan für Kühlmittelschläuche bei Fahrzeugen mit Zusatzheizung (Standheizung), Motorkennbuchstabe: AVQ, BKC und BLS

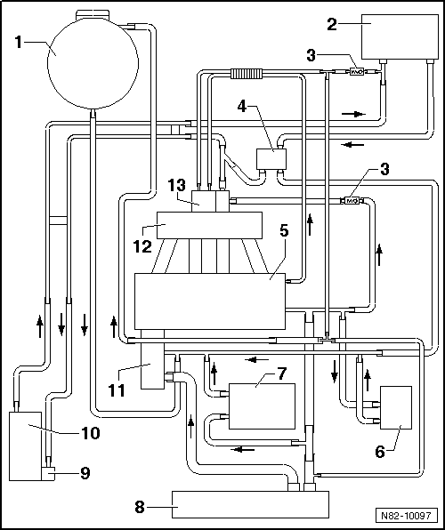
Anschlussplan für Kühlmittelschläuche bei Fahrzeugen mit Zusatzheizung (Standheizung), Motorkennbuchstabe: AVQ, BKC und BLS

1 -  Ausgleichsbehälter
2 -  Wärmetauscher für Heizung
3 -  Rückschlagventil
4 -  Absperrventil für Kühlmittel der Heizung -N279-
  Hinweis

Das Absperrventil für Kühlmittel der Heizung -N279- ist nur bei Fahrzeugen mit Standheizfunktion verbaut.
Funktion: Es schaltet bei Standheizbetrieb in den kleinen Kühlmittelkreislauf um. Ist das Absperrventil für Kühlmittel der Heizung -N279- stromlos, ist der große Kühlmittelkreislauf geöffnet.
Am Motor befestigt
aus- und einbauen → Kapitel
5 -  Zylinderkopf/ Zylinderblock
6 -  Getriebeölkühler
Nur bei Fahrzeugen mit Automatikgetriebe
7 -  Motorölkühler
8 -  Kühler
9 -  Umwälzpumpe -V55-
aus- und einbauen → Kapitel
10 -  Zusatzheizung Thermo Top V
aus- und einbauen → Kapitel
11 -  Kühlmittelpumpe
12 -  Saugrohr
13 -  Abgasrückführung (wassergekühlt)
Siehe auch:

Aqua-Premium-System
Benennung: Uni-Wassermischlack -LWM 083 ...- Metallic-/Perleffekt-/Sondereffekt-Wassermischlack -LWM 084/ 086...- Uni-Wassergrundlack -LWG 055 ...- ...

Sitz, vorn, aus- und einbauen
  Hinweis Der Aus- und Einbau ist für die linke Fahrzeugseite beschrieben. Der Aus- und Einbau für die rechte Seite erfolgt sinngemäß.     Ausbauen ...

© 2016-2026 Copyright www.vwtourande.com